是指在爐內噴射氨氣、氨水、尿素溶液等化學還原劑,在高溫和不用催化劑的情況下,使之與煙氣中的NOx反應,生成氮氣(N2)和水(H2O)。
SNCR脫硝的有效反應溫度范圍:850℃-1100℃。
當溫度超過1100℃時,NH3會被氧化生成NOx,其反應為:4NH3+5O2→ 4NO+6H2O,反而造成NOx排放濃度加大。
當溫度低于850℃時,脫硝反應不完全,氨氣逃逸率高,造成污染。
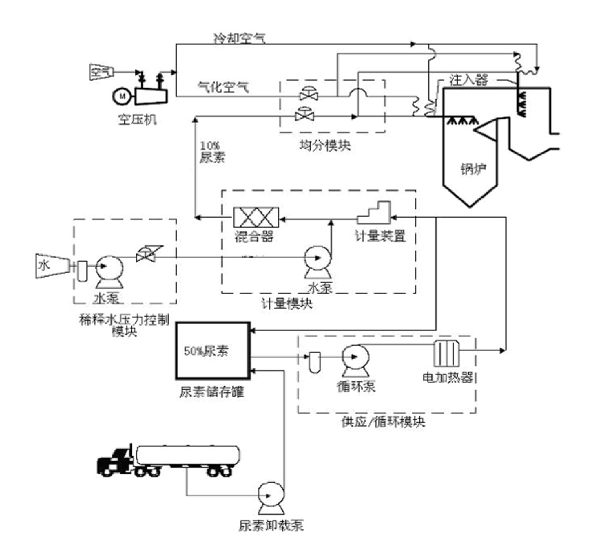
SNCR脫硝系統由溶解及存儲系統、循環系統、計量系統、分配系統、噴射系統構成。
SNCR脫硝技術要點:噴射點位置、數量、負荷切換。
根據鍋爐的燃燒特點選擇適應脫硝反應的溫度區域,通過數值模擬來選擇佳的噴射點,以保證噴入的反應劑和煙氣混合均勻,并處于佳溫度窗口內。
4NH3 + 4NO +O2→ 4N2 + 6H2O
NO+CO(NH2)2+1/2O2 → 2N2 + CO2 + H2O






豫公網安備41900102411041號


